Le système d’analyse proposé comprend : MyVAP, ligne de transfert et une voie additionnelle GSV/CP Al2O3/FID sur un GC 8890

Le gaz de pétrole liquéfié (GPL) est un mélange d’hydrocarbures légers (essentiellement butane et propane), stocké à l’état liquide, dont l’avantage majeur est d’être facilement stockable et transportable.

Entre autres applications, le GPL est utilisé comme carburant pour les véhicules automobiles. (Perçu comme propre, comparé à l’essence ou au diesel, le GPL est un carburant qui préserve les performances du véhicule et qui peut réduire l'usure du moteur).

SRA Instruments a été sollicité par une société travaillant dans le domaine des additifs pour carburants, pour ajouter sur un chromatographe en phase gazeuse (GC 8890) une voie d’analyse de GPL.

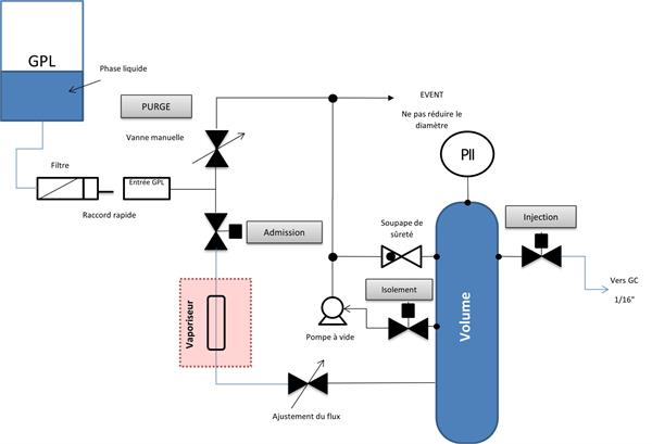
SRA Instruments a développé le MyVAP, un conditionneur d’échantillon pour vaporiser automatiquement un GPL (type C3-C4) et être connecté à un analyseur (principalement un chromatographe en phase gazeuse) pour la détermination quantitative de la composition du GPL. Le logiciel embarqué permet de démarrer et programmer le vaporisateur avec un simple navigateur Web.

Catégories

SRA Instruments Sas
210 rue des Sources
69280 Marcy l'Etoile , FRANCE
TVA FR 40342068731

Ph: +33 4.78.44.29.47
Fax: +33 4.78.44.29.62
Email: info@sra-instruments.com